LWL320 continuous Horizontal dewatering salt centrifuge

LWL type horizontal spiral discharge filtering centrifuge is a kind of low energy consumption, stable performance, good separation effect models.The machine is widely used in chemical, food, salt, mining, pharmaceutical and other industries.It continually implementing Feed, dehydration, washing and discharging and other processes,is the construction of new, advanced technologies at home and abroad solid-liquid separation centrifuge machinery products.
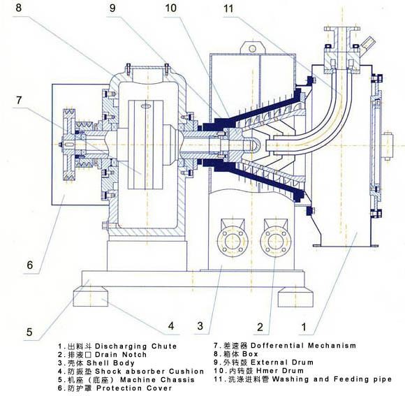
Cone drum, screw drum and drive differential shaft end connections,inserted into the chassis finished feed chamber.The two rotating at high speed, the same direction, keep a speed difference,suspension input the spiral drum lumen from the feed pipe,and through the inner cavity mouth,spray on the drum screen mesh lining.Under the action of centrifugal force,suspension liquid,collected within the enclosure through the sieve pore, drum hole,discharge outer engine from the filtrate outlet.
Model | Feed quantity | Power | Speed | Separation factor | L | W | H | Weight |
LWL350 | 10 | 11 | 3100 | 1880 | 1150 | 1500 | 970 | 900 |
LWL450 | 20 | 22 | 2700 | 1830 | 1150 | 1500 | 1150 | 1100 |
LWL520 | 25 | 30 |
2400 | 1670 | 1480 | 1920 | 1470 | 1800 |




1. Professional experience and ability to accept orders.
2. Quick answer your inquiries, questions and emails in 6 hours.
3. Direct control on material, testing, quality, lead time ect.
4. Flexible Payment terms ranged at different quantity.





China