Features:
1. Production capacity can be provided: 1T/H-2000T/H;
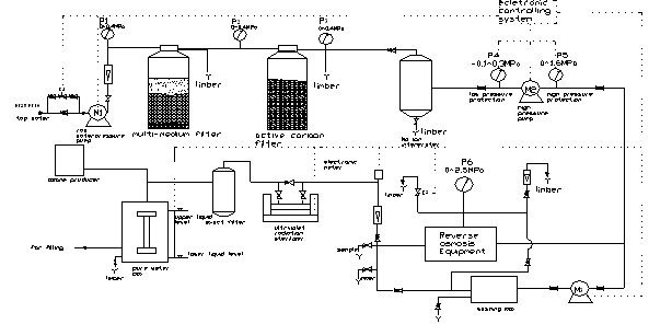
2. Main equipments include: raw water tank, multi-medium filter, Active carbon Filter, softener,cartridge filter, intermediate water tank, RO system or UF system, Cleanout Water Tank , UV sterilizer or Ozone generator, Terminal Water Tank;
3. We can design a project of the water treatment to meet the demands of our clients, considering both the quality of the raw water and the desired standard of the purified water.
4. The water treatment equipment can be connected with the filling machine provided by our company;
5. We guarantee the quality of all the water treatment equipment and provide service and the spare parts for free in the fist year.

Flow chart





China